|
Sportage Club - - дом, где живут Kia Sportage основан в 2006г. |
Внимание! В целях борьбы со спамом, новые пользователи НЕ могут начинать новые темы в форуме. Поэтому просьба задавать вопросы в уже существующих ветках, схожих по тематике. Надеемся на Ваше понимание.

Здравствуйте, гость ( Вход | Регистрация )
|
Индивидуальный подход, запчасти гарантированного качества, многолетний опыт, никакого официоза - дружеская атмосфера! |
Обновление программного обеспечения блока управления двигателем, добавит лошадей, крутящего момента, снизит расход. |
Чистые форсунки - залог хорошей работы двигателя. Мы проверяем и промываем форсунки на профессиональном стенде. |
| виктор павлович |
Sep 4 2013, 09:52 AM
Сообщение
#1
|
|
4х4 ![]() Группа: свой Сообщений: 18 Регистрация: 30-August 13 Пользователь №: 12,370 место дислокации: челябинск |
переключатель стеклоочистителя работает только в одном режиме. а кто нибудь ремонтировал его? стоит ли его рабирать ?
Эскизы прикрепленных изображений |
![]() ![]() |
| nicong |
Sep 5 2013, 11:06 PM
Сообщение
#2
|
![]() Всепроходимец ![]() ![]() Группа: завсегдатый Сообщений: 97 Регистрация: 28-August 08 Пользователь №: 5,603 место дислокации: Магнитогорск |
переключатель стеклоочистителя работает только в одном режиме. а кто нибудь ремонтировал его? стоит ли его рабирать ? если что-то не работает, можно попробывать раскрутить и промыть все. возможно возможно контактные поверхности/дорожки грифелем потереть или ремнабором для обогрева заднего стекла. |
| wasiliusk |
Jan 17 2014, 01:47 PM
Сообщение
#3
|
|
4х4 ![]() Группа: свой Сообщений: 14 Регистрация: 10-September 13 Пользователь №: 12,406 место дислокации: СПб |
У меня дурацкий вопрос, наверно. Если кто ответит - буду признателен.
После ночного мороза дворники примерзли к стеклу. Когда заводил, нечаянно видимо, задел переключатель дворников. Они с места сдвинулись и умерли. Что могло навернуться? Предохранитель сгорел если - где его искать, чтобы поменять? А может что-то с редуктором произошло или моторчик перегорел.... ? Была ли у кого-то такая ситуация? Как разобраться с этой ситуацией и с чего начинать? |
| Irbis76 |
Jan 17 2014, 02:17 PM
Сообщение
#4
|
![]() Обитатель грязи! ![]() ![]() ![]() ![]() ![]() ![]() ![]() Группа: завсегдатый Сообщений: 648 Регистрация: 24-September 11 Пользователь №: 9,970 место дислокации: Москва, Братеево |
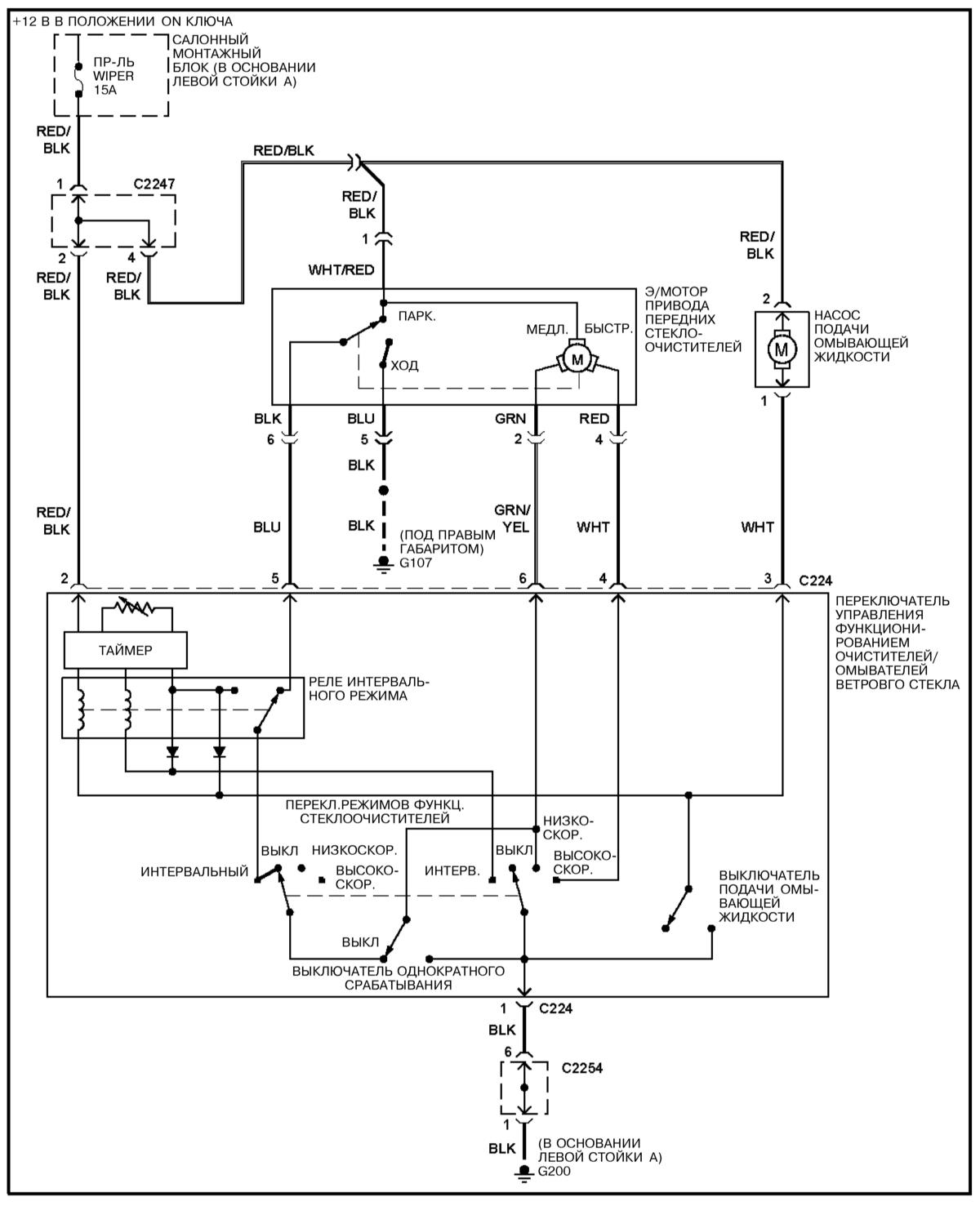
У меня дурацкий вопрос, наверно. Если кто ответит - буду признателен. После ночного мороза дворники примерзли к стеклу. Когда заводил, нечаянно видимо, задел переключатель дворников. Они с места сдвинулись и умерли. Что могло навернуться? Предохранитель сгорел если - где его искать, чтобы поменять? А может что-то с редуктором произошло или моторчик перегорел.... ? Была ли у кого-то такая ситуация? Как разобраться с этой ситуацией и с чего начинать? Предохранитель на дворники лобового стекла находится в блоке предохранителей, что в ногах водителя, обозначен как Wiper. Где он конкретно стоит - посмотреть можно на крышке блока предохранителей. Схема подключения передних дворников и омывателя: Я бы проверил сначала предохранитель. Если он цел, то наличие напряжения на моторчике при включеном переключателе и послушал, работает ли он. Если моторчик работает, а дворники не шевелятся - скорее всего срезало шлицы на поводках. -------------------- |
| вовка2222 |
Aug 27 2015, 05:15 PM
Сообщение
#5
|
![]() грязелюбитель ![]() ![]() ![]() Группа: завсегдатый Сообщений: 239 Регистрация: 22-February 12 Пользователь №: 10,059 место дислокации: азов рост. обл. |
друзья подскажите плиз. у меня на дворниках только два режима : не прерывный и чуть быстрее. А можно как нибудь сделать прерывитый режим? или все менять надо? или только переключатель?
-------------------- |
| Антон14 |
Aug 27 2015, 06:15 PM
Сообщение
#6
|
|
Обитатель грязи! ![]() ![]() ![]() ![]() ![]() ![]() ![]() Группа: завсегдатый Сообщений: 540 Регистрация: 25-April 12 Пользователь №: 10,448 место дислокации: г. Рязань |
друзья подскажите плиз. у меня на дворниках только два режима : не прерывный и чуть быстрее. А можно как нибудь сделать прерывитый режим? или все менять надо? или только переключатель? У тебя с машиной что-то не так. Прерывистый режим есть, есть даже регулировка паузы между взмахами. Может быть у тебя какой-то колхоз от предыдущих владельцев, либо неисправность. Если у тебя машина старше 10 лет - проще поменять машину, чем разбираться с такой мелочёвкой. Там у тебя наверняка не только этот косяк. Тойота Хайлюкс, говорят, неплохой автомобиль. Прерывистый режим там точно есть. -------------------- Kia Sportage 2.0, SOHC, бензин, 95 л.с., МКПП, 1993 г.в.
|
| вовка2222 |
Aug 27 2015, 09:59 PM
Сообщение
#7
|
![]() грязелюбитель ![]() ![]() ![]() Группа: завсегдатый Сообщений: 239 Регистрация: 22-February 12 Пользователь №: 10,059 место дислокации: азов рост. обл. |
У тебя с машиной что-то не так. Прерывистый режим есть, есть даже регулировка паузы между взмахами. Может быть у тебя какой-то колхоз от предыдущих владельцев, либо неисправность. Если у тебя машина старше 10 лет - проще поменять машину, чем разбираться с такой мелочёвкой. Там у тебя наверняка не только этот косяк. Тойота Хайлюкс, говорят, неплохой автомобиль. Прерывистый режим там точно есть. ну да а кайен тоже хорошая машина. и ровер говорят не плох. спасибо. вы сразу видно специалист, по электрике особенно. -------------------- |
![]() ![]() |
| Текстовая версия | Сейчас: 24th October 2025 - 09:54 PM |
|
|
|
|
|
|
| Invision Power Board Default Green Skin by Professional n00b |