|
Sportage Club - - дом, где живут Kia Sportage основан в 2006г. |
Внимание! В целях борьбы со спамом, новые пользователи НЕ могут начинать новые темы в форуме. Поэтому просьба задавать вопросы в уже существующих ветках, схожих по тематике. Надеемся на Ваше понимание.

Здравствуйте, гость ( Вход | Регистрация )
|
Индивидуальный подход, запчасти гарантированного качества, многолетний опыт, никакого официоза - дружеская атмосфера! |
Обновление программного обеспечения блока управления двигателем, добавит лошадей, крутящего момента, снизит расход. |
Чистые форсунки - залог хорошей работы двигателя. Мы проверяем и промываем форсунки на профессиональном стенде. |
| victors |
Jun 13 2018, 08:09 PM
Сообщение
#1
|
![]() грязелюбитель ![]() ![]() ![]() Группа: завсегдатый Сообщений: 109 Регистрация: 16-January 13 Пользователь №: 11,506 место дислокации: kazahstan |
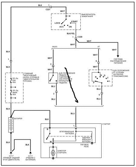
вот уже месяца два мучаюсь со стартером поменял уже пол стартера,а проблема в питании то есть то на половину. Сегодня померил напряжение на проводе подходящему от замка к втягивающему показала 5.60 вольт втягивающий не включается перемкнул отверткой завелась. Может неделю нормально заводиться,а может и нет.Подскажите причину может у кого было такое,или у кого есть схемы пришлите буду очень благодарен.
-------------------- kia grand sportage автомат 2.0 tdi 2000г. кореец
|
![]() ![]() |
| ALEKS DARK |
Jun 14 2018, 08:11 PM
Сообщение
#2
|
![]() Всепроходимец ![]() ![]() Группа: завсегдатый Сообщений: 84 Регистрация: 15-April 15 Пользователь №: 14,147 место дислокации: г. Саратов |
-------------------- Любая техника - компромисс: надёжности эксплуатации, технологичности производства и сборки , простоты ремонта и обслуживания!!!! За остальное инженеров проектировщиков , надо было стряхивать!!!
|
| victors |
Jun 17 2018, 08:57 AM
Сообщение
#3
|
![]() грязелюбитель ![]() ![]() ![]() Группа: завсегдатый Сообщений: 109 Регистрация: 16-January 13 Пользователь №: 11,506 место дислокации: kazahstan |
все спасибо сейчас пойду ковырять -------------------- kia grand sportage автомат 2.0 tdi 2000г. кореец
|
| victors |
Aug 26 2018, 04:06 PM
Сообщение
#4
|
![]() грязелюбитель ![]() ![]() ![]() Группа: завсегдатый Сообщений: 109 Регистрация: 16-January 13 Пользователь №: 11,506 место дислокации: kazahstan |
все спасибо сейчас пойду ковырять нашел прикол отключаешь свечи накала и стартер работает может у кого было такое дайте совет -------------------- kia grand sportage автомат 2.0 tdi 2000г. кореец
|
victors нужна схема Jun 13 2018, 08:09 PM
petrovich7716 Я бы искал по этой схеме:
1)"зеленые" пр... Jun 13 2018, 10:02 PM
Андрей 55 Я год мучился, хочет крутит хочет нет только щелчк... Aug 29 2018, 04:10 PM
victors
Я год мучился, хочет крутит хочет нет только щелч... Sep 2 2018, 02:22 PM![]() ![]() |
| Текстовая версия | Сейчас: 25th December 2025 - 01:41 AM |
|
|
|
|
|
|
| Invision Power Board Default Green Skin by Professional n00b |