|
Sportage Club - - дом, где живут Kia Sportage основан в 2006г. |
Внимание! В целях борьбы со спамом, новые пользователи НЕ могут начинать новые темы в форуме. Поэтому просьба задавать вопросы в уже существующих ветках, схожих по тематике. Надеемся на Ваше понимание.

Здравствуйте, гость ( Вход | Регистрация )
|
Индивидуальный подход, запчасти гарантированного качества, многолетний опыт, никакого официоза - дружеская атмосфера! |
Обновление программного обеспечения блока управления двигателем, добавит лошадей, крутящего момента, снизит расход. |
Чистые форсунки - залог хорошей работы двигателя. Мы проверяем и промываем форсунки на профессиональном стенде. |
![]() ![]() |
| Виктор |
Nov 30 2010, 12:33 AM
Сообщение
#221
|
![]() вне рангов Группа: завсегдатый Сообщений: 5,563 Регистрация: 27-August 07 Пользователь №: 3,072 место дислокации: Беларусь |
Не чудо. Возможно генератор стоит мощней. Генератор штатный и его мощности мне вполне хватает. Юра! А ты сам мерил напряжение на самом генераторе при нагрузке? Если нет - попробуй. Если на твоем генераторе напряжение падает - смотри контакт клеммного болта с блоком выпрямителей или пару щетки - коллектор. -------------------- Был 98г. 2.0 DOHC, бензин, МКПП
сейчас VW T5 Caravelle, 2008г., 2,0 бензин, МКПП |
| sasha123 |
Nov 30 2010, 08:04 AM
Сообщение
#222
|
![]() гряземяситель ![]() ![]() ![]() ![]() ![]() Группа: завсегдатый Сообщений: 479 Регистрация: 8-June 08 Из: Новосибирск Пользователь №: 5,476 место дислокации: Новосибирск |
А под нагрузкой (свечи) как? Когда все выключено, и газуешь, напряжение на аккумуляторе растет. Через 10 мин(когда свечи отключаются) все приходит в норму. Хочу на свечи поставить дополнительное реле "РЕГТАЙМ1-12-120" http://www.12v.ru/site.xp/050056052124053055054124.html Чтобы при любом раскладе свечи отключались не позже чем через 2 мин -------------------- |
| Виктор |
Nov 30 2010, 11:28 AM
Сообщение
#223
|
![]() вне рангов Группа: завсегдатый Сообщений: 5,563 Регистрация: 27-August 07 Пользователь №: 3,072 место дислокации: Беларусь |
Когда все выключено, и газуешь, напряжение на аккумуляторе растет. Через 10 мин(когда свечи отключаются) все приходит в норму. Хочу на свечи поставить дополнительное реле "РЕГТАЙМ1-12-120" http://www.12v.ru/site.xp/050056052124053055054124.html Чтобы при любом раскладе свечи отключались не позже чем через 2 мин Это не выход, а путь к новым проблемам! Надо разобраться с возникшей проблемой. -------------------- Был 98г. 2.0 DOHC, бензин, МКПП
сейчас VW T5 Caravelle, 2008г., 2,0 бензин, МКПП |
| Yura |
Nov 30 2010, 02:57 PM
Сообщение
#224
|
![]() властелин грязи ![]() ![]() ![]() ![]() ![]() ![]() ![]() ![]() ![]() ![]() Группа: завсегдатый Сообщений: 1,254 Регистрация: 30-November 08 Из: г. Пенза Пользователь №: 5,774 место дислокации: г. Пенза |
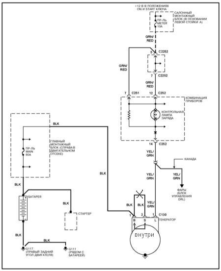
Генератор штатный и его мощности мне вполне хватает. Юра! А ты сам мерил напряжение на самом генераторе при нагрузке? Если нет - попробуй. Если на твоем генераторе напряжение падает - смотри контакт клеммного болта с блоком выпрямителей или пару щетки - коллектор. Виктор! Я по жизни практик. Поэтому когда я прочитал твои выводы о том, что генератор должен выдавать не менее 14,5 вольт, я сделал замры на 4-х машинах и обнаружил, что на всех машинах ,с прогревом генератора, напряжение падает до 13,6 вольт, без нагрузки и поэтому прекратил спор. Напряжение падает из за работы регулятора напряжения. Читая разные описания работы генераторов нашел характеристики работы регуляторов. Характеристика показывает, что на хол. движке гена выдает напряжение от 14,1В до 14,7В с прогревом генератора напряжение должно быть в пределах 13,6-13,9В. - такая характеристика показана на все найденные описания генераторов. В одном описании нашел такую фразу:"если напряжение после прогрева генератора превышает показания 13,6-13,9В, то регулятор необходимо заменить, т.к. превышение напряжения приведет к перезаряду акк. батареи и выкипанию электролита. " Таким образом получается, что у Художника напруга, при включении всех потребителей падает на 0,3 вольта и это падение зависит не только от контактов, но и от сечения и качества проводки. Я поэтому и сказал, что такое падение будет на любой машине, при токе около 50-ти ампер оно должно быть, от этого ни куда не уйдешь, ведь сверхпроводимость - это только теория. Вот у меня при включении всех потребителей напряжение падает до 12,6 вольт(по компу), казалось бы мало, но на аккумуляторе в это время 13,5 В(на прогретой машине). Аккумулятор в прошлом году поменял на новый, старый поставил сыну на десятку, сейчас ему 6 лет и пока рабочий. Если у меня на машинах не правильно работают генераторы, то почему аккумуляторы служат по 6 лет? А если даже , по твоему мнению генераторы работают не правильно, а аккумуляторы служат 6 лет, "то зачем кроить из блохи голенища" и искать какую то придуманную неисправность? Срок службы аккумулятора и есть подтверждение правильности работы гены. Кстати, для информации, в инете нашел таблицу с генераторами которые устанавливаются на Российские легковушки - все генераторы являются самовозбуждающимися. -------------------- KIA Sportage 1999г. 4WD DOHC 2л., автомат, американец.
|
| Виктор |
Nov 30 2010, 05:42 PM
Сообщение
#225
|
![]() вне рангов Группа: завсегдатый Сообщений: 5,563 Регистрация: 27-August 07 Пользователь №: 3,072 место дислокации: Беларусь |
Виктор! Я по жизни практик. Юра! Я уважаю практиков! Но еще больше я уважаю практиков знающих и доказывающих в своей практике теорию. У меня ощущение, что мы пытаемся сказать друг другу одно и то же. Попытаюсь внести ясность со своей стороны. Цитата Поэтому когда я прочитал твои выводы о том, что генератор должен выдавать не менее 14,5 вольт, я сделал замры на 4-х машинах и обнаружил, что на всех машинах ,с прогревом генератора, напряжение падает до 13,6 вольт, без нагрузки и поэтому прекратил спор. Здесь, на форуме, я объяснял и доказывал, что в регуляторах имеется термокомпенсация из-за которой напряжение генератора с прогревом моторного отсека уменьшается до 13,6 В. Цитата Напряжение падает из за работы регулятора напряжения. Читая разные описания работы генераторов нашел характеристики работы регуляторов. Характеристика показывает, что на хол. движке гена выдает напряжение от 14,1В до 14,7В с прогревом генератора напряжение должно быть в пределах 13,6-13,9В. - такая характеристика показана на все найденные описания генераторов. И я о том же! Но имеется ввиду не нагрузочная характеристика, а температурная характеристика (зависимость напряжения генератора от температуры). Цитата Таким образом получается, что у Художника напруга, при включении всех потребителей падает на 0,3 вольта и это падение зависит не только от контактов, но и от сечения и качества проводки. Я поэтому и сказал, что такое падение будет на любой машине, при токе около 50-ти ампер оно должно быть, от этого ни куда не уйдешь, ведь сверхпроводимость - это только теория. И с этим не могу поспорить! Все так! Падение в 0,3 В при 50 А даже очень хорошо! Но у Художника падает на 1,0 В, да и не при 50 А. А это уже многовато! Реальный недозаряд! Цитата Вот у меня при включении всех потребителей напряжение падает до 12,6 вольт(по компу), казалось бы мало, но на аккумуляторе в это время 13,5 В(на прогретой машине). И о чем это говорит? Только лишь о том, что комп просто врет, а нагретый генератор выдает положенных 13,8 В. Все нормально! Поэтому не удивительно... Цитата Аккумулятор в прошлом году поменял на новый, старый поставил сыну на десятку, сейчас ему 6 лет и пока рабочий. Если у меня на машинах не правильно работают генераторы, то почему аккумуляторы служат по 6 лет? А если даже , по твоему мнению генераторы работают не правильно, а аккумуляторы служат 6 лет, "то зачем кроить из блохи голенища" и искать какую то придуманную неисправность? Срок службы аккумулятора и есть подтверждение правильности работы гены. Смысл моих комментариев по поводу работы генератора сводится к следующим: 1. Напряжение на выходе генератора (клемме) практически не зависит от нагрузки, которая находится в допустимых пределах. 2. Выходное напряжение генератора зависит от температуры в моторном отсеке (14,3...13,6 В). Это действие термокомпенсации для исключения перезаряда АКБ. 3. Падение напряжения на проводах и контактах от генератора до АКБ при допустимой нагрузке не должно превышать 0,5 В. Цитата Кстати, для информации, в инете нашел таблицу с генераторами которые устанавливаются на Российские легковушки - все генераторы являются самовозбуждающимися. Все правильно! Автомобильные генераторы везде одинаковые. Но не надо буквально понимать слово "самовозбуждающиеся"! Для "самовозбуждения" им нужен небольшой толчок, импульс! Для этого и предусмотрена э/цепь через лампочку на панели приборов, управляемая замком зажигания. -------------------- Был 98г. 2.0 DOHC, бензин, МКПП
сейчас VW T5 Caravelle, 2008г., 2,0 бензин, МКПП |
| Yura |
Nov 30 2010, 10:32 PM
Сообщение
#226
|
![]() властелин грязи ![]() ![]() ![]() ![]() ![]() ![]() ![]() ![]() ![]() ![]() Группа: завсегдатый Сообщений: 1,254 Регистрация: 30-November 08 Из: г. Пенза Пользователь №: 5,774 место дислокации: г. Пенза |
1) Но у Художника падает на 1,0 В, да и не при 50 А. А это уже многовато! Реальный недозаряд! 2) И о чем это говорит? Только лишь о том, что комп просто врет, а нагретый генератор выдает положенных 13,8 В. Все нормально! Поэтому не удивительно... 3) Все правильно! Автомобильные генераторы везде одинаковые. Но не надо буквально понимать слово "самовозбуждающиеся"! Для "самовозбуждения" им нужен небольшой толчок, импульс! Для этого и предусмотрена э/цепь через лампочку на панели приборов, управляемая замком зажигания. 1) Объясни , почему ты считаешь падение равно 1 В., а не 0,3В. 2) Вот здесь возможен недостаточный контакт, т.к разница напряжений только во время включения нагрузок. 3) Генераторы не все одинаковые. Разделяются на самовозбуждающиеся и с принудительным возбуждением. Последние на легковых машинах не применяются. Ну ни где в теории я не нашел, что возбуждение идет через лампочку, но тем не менее различные форумы кишат утверждениями про эту волшебную лампу, но это форумы по нашемаркам и там похоже это правда. В случае с со Спортажем лампа это индикатор и цепь начального возбуждения генератора идет через клемму "S" . -------------------- KIA Sportage 1999г. 4WD DOHC 2л., автомат, американец.
|
| Виктор |
Dec 1 2010, 12:44 PM
Сообщение
#227
|
![]() вне рангов Группа: завсегдатый Сообщений: 5,563 Регистрация: 27-August 07 Пользователь №: 3,072 место дислокации: Беларусь |
1) Объясни , почему ты считаешь падение равно 1 В., а не 0,3В. "... На оборотах ХХ при выключенных потребителях, замеряю напряжение на АКБ оно равно 14,3 В. Далее не изменяя обороты подключаю нагузки (ближний свет, противотуманки, печка, обогрев стекла и зеркал) напряжение по мере подключения нагрузок опускается до 13, 3 В." Цитата 3) Генераторы не все одинаковые. Разделяются на самовозбуждающиеся и с принудительным возбуждением. Последние на легковых машинах не применяются. Ну ни где в теории я не нашел, что возбуждение идет через лампочку, но тем не менее различные форумы кишат утверждениями про эту волшебную лампу, но это форумы по нашемаркам и там похоже это правда. В случае с со Спортажем лампа это индикатор и цепь начального возбуждения генератора идет через клемму "S" . Чтобы не удивляться и спорить, попробуй, при случае (когда потеплеет), извлечь "эту волшебную лампу" и проверить работу генератора. -------------------- Был 98г. 2.0 DOHC, бензин, МКПП
сейчас VW T5 Caravelle, 2008г., 2,0 бензин, МКПП |
| Yura |
Dec 1 2010, 01:01 PM
Сообщение
#228
|
![]() властелин грязи ![]() ![]() ![]() ![]() ![]() ![]() ![]() ![]() ![]() ![]() Группа: завсегдатый Сообщений: 1,254 Регистрация: 30-November 08 Из: г. Пенза Пользователь №: 5,774 место дислокации: г. Пенза |
"... На оборотах ХХ при выключенных потребителях, замеряю напряжение на АКБ оно равно 14,3 В. Далее не изменяя обороты подключаю нагузки (ближний свет, противотуманки, печка, обогрев стекла и зеркал) напряжение по мере подключения нагрузок опускается до 13, 3 В." Чтобы не удивляться и спорить, попробуй, при случае (когда потеплеет), извлечь "эту волшебную лампу" и проверить работу генератора. Это я невнимательно прочитал. Согласен падение напряжение 1В это много, надо искать причину. А то может получиться, что темной ночью, в мороз сядет аккумулятор и до дома можно не доехать. А вот по вопросу лампы я уже с этим сталкивался, когда она не контачила изменений не было, зарядка шла. В некоторых машинах эта лампа заменена на светодиод. Виктор! Я же показывал схему, в цепи управления лампой стоит транзисторный ключ. Я этой схеме верю. И еще один нюанс, на схемах управляемых током возбуждения лампой к гене подходит два провода, на Спортаже их три. -------------------- KIA Sportage 1999г. 4WD DOHC 2л., автомат, американец.
|
| Виктор |
Dec 1 2010, 02:02 PM
Сообщение
#229
|
![]() вне рангов Группа: завсегдатый Сообщений: 5,563 Регистрация: 27-August 07 Пользователь №: 3,072 место дислокации: Беларусь |
Виктор! Я же показывал схему, в цепи управления лампой стоит транзисторный ключ. Я этой схеме верю. И еще один нюанс, на схемах управляемых током возбуждения лампой к гене подходит два провода, на Спортаже их три. А по факту (у меня) на управление приходит один провод! Я еще раньше понял, что тебя сбивает с толку транзисторный ключ на блок-схеме. Ты решил что это и есть тот транзисторный ключ, который зажигает лампочку. Ты не поверишь, но я тоже попал на этот "крючок"! Но как-то при случае, не так давно, здесь на форуме, Саша (alldn) "открыл мне глаза" на эту лампочку и цепи управления генератором. И теперь я не понимаю для чего кому-то понадобилось нарисовать на этой блок-схеме этот транзисторный ключ. На этот вывод генератора приходит напряжение с внутреннего дополнительного выпрямителя генератора, которое используется для питания цепи ротора через регулятор напряжения, выходной транзистор которого, возможно, так неаккуратно изображен на блок-схеме. -------------------- Был 98г. 2.0 DOHC, бензин, МКПП
сейчас VW T5 Caravelle, 2008г., 2,0 бензин, МКПП |
| Yura |
Dec 1 2010, 05:38 PM
Сообщение
#230
|
![]() властелин грязи ![]() ![]() ![]() ![]() ![]() ![]() ![]() ![]() ![]() ![]() Группа: завсегдатый Сообщений: 1,254 Регистрация: 30-November 08 Из: г. Пенза Пользователь №: 5,774 место дислокации: г. Пенза |
А по факту (у меня) на управление приходит один провод! Я еще раньше понял, что тебя сбивает с толку транзисторный ключ на блок-схеме. Проверить очень просто. Давай попросим Художника замерить сопротивление на клемме "L" относительно корпуса, при отключенном аккумуляторе, в обеих направлениях. Если сопротивление будет близкое к нулю, то ключа нет и действительно ток подзарядки идет через лампу, а при отсутствии лампы через резистор. Если сопротивление больше, предположим 1Ком., то в цепи стоит транзисторный ключ и лампа это индикатор. -------------------- KIA Sportage 1999г. 4WD DOHC 2л., автомат, американец.
|
| Виктор |
Dec 1 2010, 07:45 PM
Сообщение
#231
|
![]() вне рангов Группа: завсегдатый Сообщений: 5,563 Регистрация: 27-August 07 Пользователь №: 3,072 место дислокации: Беларусь |
Проверить очень просто. Давай попросим Художника замерить сопротивление на клемме "L" относительно корпуса, при отключенном аккумуляторе, в обеих направлениях. Если сопротивление будет близкое к нулю, то ключа нет и действительно ток подзарядки идет через лампу, а при отсутствии лампы через резистор. Если сопротивление больше, предположим 1Ком., то в цепи стоит транзисторный ключ и лампа это индикатор. Как-то неудобно получается - мы дискутируем, а уважаемого Художника будем гонять как пацана! Мороз спадет (сейчас до -20) попробую сам. -------------------- Был 98г. 2.0 DOHC, бензин, МКПП
сейчас VW T5 Caravelle, 2008г., 2,0 бензин, МКПП |
| alldn |
Dec 1 2010, 07:59 PM
Сообщение
#232
|
![]() властелин грязи ![]() ![]() ![]() ![]() ![]() ![]() ![]() ![]() ![]() ![]() Группа: завсегдатый Сообщений: 2,492 Регистрация: 25-July 08 Из: Тамбов Пользователь №: 5,555 место дислокации: Тамбовская обл, Тамбовский р-н. с. Богословка |
Одолели вы своими боями по поводу работы генератора.
Дело в том, что у регулятора есть внутренние перемычки, на схеме не показанные. Если "раскрыть" схему, то получится вот что: ![]() Надеюсь теперь бой можно окончить. -------------------- |
| Yura |
Dec 1 2010, 09:08 PM
Сообщение
#233
|
![]() властелин грязи ![]() ![]() ![]() ![]() ![]() ![]() ![]() ![]() ![]() ![]() Группа: завсегдатый Сообщений: 1,254 Регистрация: 30-November 08 Из: г. Пенза Пользователь №: 5,774 место дислокации: г. Пенза |
Как-то неудобно получается - мы дискутируем, а уважаемого Художника будем гонять как пацана! Мороз спадет (сейчас до -20) попробую сам. Не хотел я Художника заставлять делать что то насильно. Сейчас действительно не сезон, пора -------------------- KIA Sportage 1999г. 4WD DOHC 2л., автомат, американец.
|
| Yura |
Dec 1 2010, 09:45 PM
Сообщение
#234
|
![]() властелин грязи ![]() ![]() ![]() ![]() ![]() ![]() ![]() ![]() ![]() ![]() Группа: завсегдатый Сообщений: 1,254 Регистрация: 30-November 08 Из: г. Пенза Пользователь №: 5,774 место дислокации: г. Пенза |
Одолели вы своими боями по поводу работы генератора. Дело в том, что у регулятора есть внутренние перемычки, на схеме не показанные. Если "раскрыть" схему, то получится вот что: ![]() Надеюсь теперь бой можно окончить. Здесь раскрыта схема генератора с регулятором, но не схема регулятора. Если на выложенной мной схемой вы видите транзисторный ключ и говорите, что это обман зрения, то в этом случае регулятор вообще не раскрыт и на нем один внешний провод. В случае со Спортажем - их два и я думаю этого ни кто отрицать не будет. Для чего корейцы протянули дополнительный плюсовой провод к регулятору? -------------------- KIA Sportage 1999г. 4WD DOHC 2л., автомат, американец.
|
| alldn |
Dec 1 2010, 10:18 PM
Сообщение
#235
|
![]() властелин грязи ![]() ![]() ![]() ![]() ![]() ![]() ![]() ![]() ![]() ![]() Группа: завсегдатый Сообщений: 2,492 Регистрация: 25-July 08 Из: Тамбов Пользователь №: 5,555 место дислокации: Тамбовская обл, Тамбовский р-н. с. Богословка |
Юра, хватит флудить. Уже терпения не хватает читать твои посты.
На еще: (выдержка с описания на сайте) Поэтому более перспективной является схема рис. 3, д. В этой схеме обмотка возбуждения имеет свой дополнительный выпрямитель, состоящий из трех диодов (в пятифазной системе генератора — из пяти диодов). К выводу "+" этого выпрямителя, который обозначен индексом "Д", и подсоединяется обмотка возбуждения генератора. Схема допускает разряд аккумуляторной батареи малыми токами по цепи регулятора напряжения. При длительной стоянке рекомендуется снимать наконечник провода с клеммы "+" батареи. ![]() Подвозбуждение генератора от аккумуляторной батареи вводится через контрольную лампу 8. Небольшая сила тока, поступающая в обмотку возбуждения через эту лампу от аккумуляторной батареи, достаточна для возбуждения генератора и в то же время не может существенно влиять на разряд аккумуляторной батареи. Обычно параллельно контрольной лампе включают резистор 13, чтобы даже в случае перегорания контрольной лампы генератор мог возбудиться. Контрольная лампа (см. рис. 3, д) является одновременно и элементом контроля работоспособности генераторной установки. На стоянке при включении замка зажигания контрольная лампа загорается, так как в нее поступает ток аккумуляторной батареи через обмотку возбуждения генератора и регулятор напряжения. После пуска двигателя генератор на клемме "Д" развивает напряжение, близкое по величине напряжению аккумуляторной батареи, и контрольная лампа погасает. Если этого при работающем двигателе не происходит, значит генераторная установка напряжения не развивает, т. е. неисправна. Вот еще тебе для большего понятия: Обведенное пунктиром - это наш генератор с тремя выводами Внутренняя схема показывает как все это соединено внутри генератора и регулятора. ![]() И хватит, давайте завязывать. А то уже терпения нет видеть это флуд. -------------------- |
| Yura |
Dec 1 2010, 11:02 PM
Сообщение
#236
|
![]() властелин грязи ![]() ![]() ![]() ![]() ![]() ![]() ![]() ![]() ![]() ![]() Группа: завсегдатый Сообщений: 1,254 Регистрация: 30-November 08 Из: г. Пенза Пользователь №: 5,774 место дислокации: г. Пенза |
Юра, хватит флудить. Уже терпения не хватает читать твои посты. На еще: (выдержка с описания на сайте) Поэтому более перспективной является схема рис. 3, д. В этой схеме обмотка возбуждения имеет свой дополнительный выпрямитель, состоящий из трех диодов (в пятифазной системе генератора — из пяти диодов). К выводу "+" этого выпрямителя, который обозначен индексом "Д", и подсоединяется обмотка возбуждения генератора. Схема допускает разряд аккумуляторной батареи малыми токами по цепи регулятора напряжения. При длительной стоянке рекомендуется снимать наконечник провода с клеммы "+" батареи. ![]() Подвозбуждение генератора от аккумуляторной батареи вводится через контрольную лампу 8. Небольшая сила тока, поступающая в обмотку возбуждения через эту лампу от аккумуляторной батареи, достаточна для возбуждения генератора и в то же время не может существенно влиять на разряд аккумуляторной батареи. Обычно параллельно контрольной лампе включают резистор 13, чтобы даже в случае перегорания контрольной лампы генератор мог возбудиться. Контрольная лампа (см. рис. 3, д) является одновременно и элементом контроля работоспособности генераторной установки. На стоянке при включении замка зажигания контрольная лампа загорается, так как в нее поступает ток аккумуляторной батареи через обмотку возбуждения генератора и регулятор напряжения. После пуска двигателя генератор на клемме "Д" развивает напряжение, близкое по величине напряжению аккумуляторной батареи, и контрольная лампа погасает. Если этого при работающем двигателе не происходит, значит генераторная установка напряжения не развивает, т. е. неисправна. Вот еще тебе для большего понятия: Обведенное пунктиром - это наш генератор с тремя выводами Внутренняя схема показывает как все это соединено внутри генератора и регулятора. ![]() И хватит, давайте завязывать. А то уже терпения нет видеть это флуд. Если попытка разобраться это флуд, тогда извини. Ну не соответствуют эти схемы нашему Спортажу. А физику работы классических схем я знаю. И еще хочу сказать, что в споре рождается истина. -------------------- KIA Sportage 1999г. 4WD DOHC 2л., автомат, американец.
|
| Виктор |
Dec 2 2010, 11:40 AM
Сообщение
#237
|
![]() вне рангов Группа: завсегдатый Сообщений: 5,563 Регистрация: 27-August 07 Пользователь №: 3,072 место дислокации: Беларусь |
Здесь раскрыта схема генератора с регулятором, но не схема регулятора. Если на выложенной мной схемой вы видите транзисторный ключ и говорите, что это обман зрения, то в этом случае регулятор вообще не раскрыт и на нем один внешний провод. В случае со Спортажем - их два и я думаю этого ни кто отрицать не будет. Для чего корейцы протянули дополнительный плюсовой провод к регулятору? Каких два?! Я уже писал выше - у меня один провод. И на схеме фактически один! Загляни под свой капот! Считаю вопрос исчерпанным! -------------------- Был 98г. 2.0 DOHC, бензин, МКПП
сейчас VW T5 Caravelle, 2008г., 2,0 бензин, МКПП |
| Александр 533 |
Dec 2 2010, 01:19 PM
Сообщение
#238
|
![]() вне рангов Группа: завсегдатый Сообщений: 4,002 Регистрация: 17-December 09 Из: Московская обл. Щелковский р-он. Пользователь №: 7,043 место дислокации: Московская обл. |
Каких два?! Я уже писал выше - у меня один провод. И на схеме фактически один! Загляни под свой капот! Считаю вопрос исчерпанным! У меня 3 провода. 1 мощный под болт. И 2-а тонких через разъём. -------------------- Sportаge 2005, гранд, МКПП, бензин, 128 л/с, 16 кл. Калининград, лето - BFGoodrich All Terrain - T/A LT215/75/15 KO2, зима Marshal- KC 11 215/75/15, шиповка, всё на нивской штамповке, стальное брюхо 4 мм из 4 частей, силовой передний бампер, хай-джек, лифт-мейт, хабы - болтики "а-ля Тамбов".
Хочу, могу, умею и буду... |
| Yura |
Dec 2 2010, 04:54 PM
Сообщение
#239
|
![]() властелин грязи ![]() ![]() ![]() ![]() ![]() ![]() ![]() ![]() ![]() ![]() Группа: завсегдатый Сообщений: 1,254 Регистрация: 30-November 08 Из: г. Пенза Пользователь №: 5,774 место дислокации: г. Пенза |
У меня 3 провода. 1 мощный под болт. И 2-а тонких через разъём. Вот, и я о том речь веду. Каких два?! Я уже писал выше - у меня один провод. И на схеме фактически один! Загляни под свой капот! Считаю вопрос исчерпанным! Перемычка идет с точки В на точку S , не внутри. Возможно у нас разные генераторы, вернее разные регуляторы, а схема подключения - она универсальная. Если кто занимался разработкой эл. схем, то применение лампочки для управления какой либо цепью, вообще решение простое, но не грамотное, этому меня учили еще в институте. Правильно написал "alldn" , что на случай перегорания лампы стоит резистор, потому, что она индикатор. -------------------- KIA Sportage 1999г. 4WD DOHC 2л., автомат, американец.
|
| sasha123 |
Dec 4 2010, 10:02 AM
Сообщение
#240
|
![]() гряземяситель ![]() ![]() ![]() ![]() ![]() Группа: завсегдатый Сообщений: 479 Регистрация: 8-June 08 Из: Новосибирск Пользователь №: 5,476 место дислокации: Новосибирск |
Для чего на дизельном генераторе вакумный насос???
-------------------- |
![]() ![]() |
| Текстовая версия | Сейчас: 24th October 2025 - 08:39 PM |
|
|
|
|
|
|
| Invision Power Board Default Green Skin by Professional n00b |