|
Sportage Club - - дом, где живут Kia Sportage основан в 2006г. |
Внимание! В целях борьбы со спамом, новые пользователи НЕ могут начинать новые темы в форуме. Поэтому просьба задавать вопросы в уже существующих ветках, схожих по тематике. Надеемся на Ваше понимание.

Здравствуйте, гость ( Вход | Регистрация )
|
Индивидуальный подход, запчасти гарантированного качества, многолетний опыт, никакого официоза - дружеская атмосфера! |
Обновление программного обеспечения блока управления двигателем, добавит лошадей, крутящего момента, снизит расход. |
Чистые форсунки - залог хорошей работы двигателя. Мы проверяем и промываем форсунки на профессиональном стенде. |
![]() ![]() |
| Coil |
Feb 23 2011, 07:25 PM
Сообщение
#281
|
![]() Всепроходимец ![]() ![]() Группа: завсегдатый Сообщений: 77 Регистрация: 6-December 10 Пользователь №: 8,803 место дислокации: Петроввал |
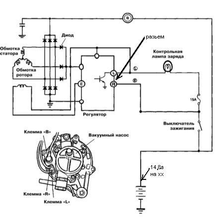
Если этот разъем не контачит, то не будет зарядки, а в случае 2Х2=5 напряжение заряда поднимается до 17В. Не знаю на счет зарядки, но б.к."multitronics" показывал то-же значение напряжения что и у 2Х2=5. Кстати, при включении зажигания контрольная лампа заряда не горела. |
| Yura |
Feb 24 2011, 09:38 AM
Сообщение
#282
|
![]() властелин грязи ![]() ![]() ![]() ![]() ![]() ![]() ![]() ![]() ![]() ![]() Группа: завсегдатый Сообщений: 1,254 Регистрация: 30-November 08 Из: г. Пенза Пользователь №: 5,774 место дислокации: г. Пенза |
Не знаю на счет зарядки, но б.к."multitronics" показывал то-же значение напряжения что и у 2Х2=5. Кстати, при включении зажигания контрольная лампа заряда не горела. И напряжение доходило до 17 вольт? -------------------- KIA Sportage 1999г. 4WD DOHC 2л., автомат, американец.
|
| Coil |
Feb 24 2011, 04:47 PM
Сообщение
#283
|
![]() Всепроходимец ![]() ![]() Группа: завсегдатый Сообщений: 77 Регистрация: 6-December 10 Пользователь №: 8,803 место дислокации: Петроввал |
|
| Виктор |
Feb 24 2011, 06:13 PM
Сообщение
#284
|
![]() вне рангов Группа: завсегдатый Сообщений: 5,563 Регистрация: 27-August 07 Пользователь №: 3,072 место дислокации: Беларусь |
И напряжение доходило до 17 вольт? Происходит то, о чем говорили в этой теме выше - самовозбуждение генератора на повышенных оборотах от остаточной намагниченности якоря, без подачи напряжения через лампочку. Этот разъем отсоединить, все равно что лампочку выкрутить. Но напряжение не стабилизировано по причине неисправности регулятора. -------------------- Был 98г. 2.0 DOHC, бензин, МКПП
сейчас VW T5 Caravelle, 2008г., 2,0 бензин, МКПП |
| edik12 |
Mar 2 2011, 11:06 PM
Сообщение
#285
|
|
Мимо проходил Группа: мимо проходил Сообщений: 2 Регистрация: 8-September 10 Пользователь №: 8,360 место дислокации: Ереван |
ДОБРЫИ ВЕЧЕР. Мож кто подскажет размеры подшибников генератора. Заранее спосибо
|
| Виктор |
Mar 2 2011, 11:17 PM
Сообщение
#286
|
![]() вне рангов Группа: завсегдатый Сообщений: 5,563 Регистрация: 27-August 07 Пользователь №: 3,072 место дислокации: Беларусь |
ДОБРЫИ ВЕЧЕР. Мож кто подскажет размеры подшибников генератора. Заранее спосибо Для этого надо знать чей (производитель) стоит генератор. На нем должно быть написано. Ну или, на худой конец, ВИН машины. -------------------- Был 98г. 2.0 DOHC, бензин, МКПП
сейчас VW T5 Caravelle, 2008г., 2,0 бензин, МКПП |
| edik12 |
Mar 3 2011, 12:27 AM
Сообщение
#287
|
|
Мимо проходил Группа: мимо проходил Сообщений: 2 Регистрация: 8-September 10 Пользователь №: 8,360 место дислокации: Ереван |
спосибо,комп завис.завта разберусь
|
| Yura |
Mar 4 2011, 12:14 PM
Сообщение
#288
|
![]() властелин грязи ![]() ![]() ![]() ![]() ![]() ![]() ![]() ![]() ![]() ![]() Группа: завсегдатый Сообщений: 1,254 Регистрация: 30-November 08 Из: г. Пенза Пользователь №: 5,774 место дислокации: г. Пенза |
Происходит то, о чем говорили в этой теме выше - самовозбуждение генератора на повышенных оборотах от остаточной намагниченности якоря, без подачи напряжения через лампочку. Этот разъем отсоединить, все равно что лампочку выкрутить. Но напряжение не стабилизировано по причине неисправности регулятора. Так регулятор у Coil исправный, не контачил разъем и при этом комп. показывал 17В. -------------------- KIA Sportage 1999г. 4WD DOHC 2л., автомат, американец.
|
| Виктор |
Mar 4 2011, 07:50 PM
Сообщение
#289
|
![]() вне рангов Группа: завсегдатый Сообщений: 5,563 Регистрация: 27-August 07 Пользователь №: 3,072 место дислокации: Беларусь |
Так регулятор у Coil исправный, не контачил разъем и при этом комп. показывал 17В. Значит, как всегда, кто-то что-то не заметил или не договорил... -------------------- Был 98г. 2.0 DOHC, бензин, МКПП
сейчас VW T5 Caravelle, 2008г., 2,0 бензин, МКПП |
| Tulyak |
Mar 6 2011, 09:59 PM
Сообщение
#290
|
|
Всепроходимец ![]() ![]() Группа: завсегдатый Сообщений: 54 Регистрация: 8-September 10 Пользователь №: 8,364 место дислокации: Тула |
Сегодня внедрил генератор от Кларуса 2 на 90А, так как мой приказал долго жить. Оказалось не все так просто. Пришлось расширять нижнии крепежние отверстия,там было на 8 мм у нас на 10мм. Ну это мелочь, авот дальше оказалось,что расстояние между ушами у него тоже меньша,пришлось брать болгарку и вперед, ровнять уши. В итоге все получилось,только наверное надо ремень поставить подлиньше, так как прям впритык натянул. Все работает отлично напряжение на выходе гены 14.2 вольта.
|
| sasha123 |
Mar 7 2011, 12:19 PM
Сообщение
#291
|
![]() гряземяситель ![]() ![]() ![]() ![]() ![]() Группа: завсегдатый Сообщений: 479 Регистрация: 8-June 08 Из: Новосибирск Пользователь №: 5,476 место дислокации: Новосибирск |
Фотоаппарата под рукой небыло, извиняйте.
Недавно пропали тормоза. Неисправностью было слизанное шлицевое соединение вала генератора и барабана вакуумного насоса ![]() Предстояла либо замена генератора в сборе, либо ремонт. Т.к. генератор не нашел, пришлось ремонтировать. ![]() Если найду вакуумный насос, попробую сделать переходничек на генератор помощнее. И тогда, возможно, генератор для дизелей перестанет быть приговором. Может кто-нибудь встречал электрический вакуумный насос??? -------------------- |
| oboroten |
Mar 7 2011, 01:02 PM
Сообщение
#292
|
|
всем привет))) ![]() ![]() ![]() ![]() ![]() ![]() ![]() ![]() ![]() ![]() Группа: завсегдатый Сообщений: 1,323 Регистрация: 22-January 10 Из: Уфа-старт Пользователь №: 7,255 место дислокации: Уфа-старт |
Фотоаппарата под рукой небыло, извиняйте. Недавно пропали тормоза. Неисправностью было слизанное шлицевое соединение вала генератора и барабана вакуумного насоса ![]() Предстояла либо замена генератора в сборе, либо ремонт. Т.к. генератор не нашел, пришлось ремонтировать. ![]() Если найду вакуумный насос, попробую сделать переходничек на генератор помощнее. И тогда, возможно, генератор для дизелей перестанет быть приговором. Может кто-нибудь встречал электрический вакуумный насос??? http://www.skladauto.ru/files/26.pdf -------------------- |
| korol |
Mar 25 2011, 08:59 PM
Сообщение
#293
|
![]() чем круче джип,тем дальше идти за трактором Группа: завсегдатый Сообщений: 10,452 Регистрация: 15-August 10 Из: волгоград Пользователь №: 8,249 место дислокации: волгоград |
Значит озадачился я проблемой в последнее время,разряжаеться аккум и все,стаю как дурак в самых е подходячих местах
Ремень натягивал...Фары протирал...за проводки дергал... -------------------- Гранд каловский 2004г. 2л. 16. бензин,газ
сзади аммо Ранчо+пружины усиленные + 1 проставка 3см. перед мерсопружины + монро прокаченные бодик 2,5" капролон Хабы АмисА. Квайф-зад, АмисА-перед. Корзина+люстра. Корзина -бокс 500 л. Cooper discoverer ST MAXX 245-75-16 BFGoodrich Mud-Terrain T/A KM2 31 10.5 15 на дисках ЕТ0 Силовые бампера. Силовые пороги. Лебедка 12000. Редуктора 4,77 РАЗБОРКА И РЕМОНТ KIA SPORTAGE 1 Волгоград http://www.sportage-club.com/ipb/index.php?showtopic=9957 |
| mixail.gor |
Mar 25 2011, 10:59 PM
Сообщение
#294
|
![]() Всепроходимец ![]() ![]() Группа: завсегдатый Сообщений: 73 Регистрация: 16-March 10 Пользователь №: 7,607 место дислокации: иваново |
Вопрос куда смотреть???Что делать??? Ремень натягивал...Фары протирал...за проводки дергал... Посмотри сколько выдаёт генератор(должен давать примерно 14,2 в)Если выдаёт меньше то это либо щетки износились ,либо диодный мост крякнул.Может просто аккумулятор пора менять.Если зарядка нормальная и аккумулятор не старый проверь массу |
| korol |
Mar 25 2011, 11:32 PM
Сообщение
#295
|
![]() чем круче джип,тем дальше идти за трактором Группа: завсегдатый Сообщений: 10,452 Регистрация: 15-August 10 Из: волгоград Пользователь №: 8,249 место дислокации: волгоград |
Посмотри сколько выдаёт генератор(должен давать примерно 14,2 в)Если выдаёт меньше то это либо щетки износились ,либо диодный мост крякнул.Может просто аккумулятор пора менять.Если зарядка нормальная и аккумулятор не старый проверь массу А смотреть сколько выдает при разряженном аккамуле или так не смотрят? -------------------- Гранд каловский 2004г. 2л. 16. бензин,газ
сзади аммо Ранчо+пружины усиленные + 1 проставка 3см. перед мерсопружины + монро прокаченные бодик 2,5" капролон Хабы АмисА. Квайф-зад, АмисА-перед. Корзина+люстра. Корзина -бокс 500 л. Cooper discoverer ST MAXX 245-75-16 BFGoodrich Mud-Terrain T/A KM2 31 10.5 15 на дисках ЕТ0 Силовые бампера. Силовые пороги. Лебедка 12000. Редуктора 4,77 РАЗБОРКА И РЕМОНТ KIA SPORTAGE 1 Волгоград http://www.sportage-club.com/ipb/index.php?showtopic=9957 |
| mixail.gor |
Mar 26 2011, 12:32 AM
Сообщение
#296
|
![]() Всепроходимец ![]() ![]() Группа: завсегдатый Сообщений: 73 Регистрация: 16-March 10 Пользователь №: 7,607 место дислокации: иваново |
|
| korol |
Mar 26 2011, 02:07 AM
Сообщение
#297
|
![]() чем круче джип,тем дальше идти за трактором Группа: завсегдатый Сообщений: 10,452 Регистрация: 15-August 10 Из: волгоград Пользователь №: 8,249 место дислокации: волгоград |
Безразници ,если генератор в норме то на выходе должен дават14,2 +/-3 волта а чего за диодный мост? -------------------- Гранд каловский 2004г. 2л. 16. бензин,газ
сзади аммо Ранчо+пружины усиленные + 1 проставка 3см. перед мерсопружины + монро прокаченные бодик 2,5" капролон Хабы АмисА. Квайф-зад, АмисА-перед. Корзина+люстра. Корзина -бокс 500 л. Cooper discoverer ST MAXX 245-75-16 BFGoodrich Mud-Terrain T/A KM2 31 10.5 15 на дисках ЕТ0 Силовые бампера. Силовые пороги. Лебедка 12000. Редуктора 4,77 РАЗБОРКА И РЕМОНТ KIA SPORTAGE 1 Волгоград http://www.sportage-club.com/ipb/index.php?showtopic=9957 |
| Боб-51 |
Mar 26 2011, 08:34 AM
Сообщение
#298
|
![]() Старпер, в смысле старый перец Группа: завсегдатый Сообщений: 9,989 Регистрация: 5-November 09 Из: М.О. г. Балашиха Пользователь №: 6,866 место дислокации: Московская обл. г. Балашиха |
Безразници ,если генератор в норме то на выходе должен дават14,2 +/-3 волта -------------------- KIA Sportage Grand бензин, 128 л.с 2001 г. Калининград. (USA)
|
| Артем1976 |
Mar 26 2011, 10:59 AM
Сообщение
#299
|
![]() Обитатель грязи! ![]() ![]() ![]() ![]() ![]() ![]() ![]() Группа: завсегдатый Сообщений: 1,209 Регистрация: 4-February 11 Из: Калининград Пользователь №: 9,078 место дислокации: Калининград |
-------------------- В разборе корейский америкот, 2000, 2.0 FE, AT, 2WD, короткий
|
| sasha123 |
Mar 26 2011, 11:28 AM
Сообщение
#300
|
![]() гряземяситель ![]() ![]() ![]() ![]() ![]() Группа: завсегдатый Сообщений: 479 Регистрация: 8-June 08 Из: Новосибирск Пользователь №: 5,476 место дислокации: Новосибирск |
Значит озадачился я проблемой в последнее время,разряжаеться аккум и все,стаю как дурак в самых е подходячих местах Ремень натягивал...Фары протирал...за проводки дергал... А у тебя бензин или дизель??? -------------------- |
![]() ![]() |
| Текстовая версия | Сейчас: 24th January 2026 - 02:50 PM |
|
|
|
|
|
|
| Invision Power Board Default Green Skin by Professional n00b |