|
Sportage Club - - дом, где живут Kia Sportage основан в 2006г. |
Внимание! В целях борьбы со спамом, новые пользователи НЕ могут начинать новые темы в форуме. Поэтому просьба задавать вопросы в уже существующих ветках, схожих по тематике. Надеемся на Ваше понимание.

Здравствуйте, гость ( Вход | Регистрация )
|
Индивидуальный подход, запчасти гарантированного качества, многолетний опыт, никакого официоза - дружеская атмосфера! |
Обновление программного обеспечения блока управления двигателем, добавит лошадей, крутящего момента, снизит расход. |
Чистые форсунки - залог хорошей работы двигателя. Мы проверяем и промываем форсунки на профессиональном стенде. |
![]() ![]() |
| Mark_KA |
May 31 2009, 03:04 PM
Сообщение
#1
|
![]() Обитатель грязи! ![]() ![]() ![]() ![]() ![]() ![]() ![]() Группа: завсегдатый Сообщений: 585 Регистрация: 4-May 07 Из: Ульяновск Пользователь №: 2,682 место дислокации: Ульяновск |
Давно хотел вставить в низ дверей подсветку. Чтоб видеть в темноте куда наступать...
Вот и сделал наконец. Светодиоды заказывал на eBay.com Тут http://mark-ka.ucoz.com/publ/3-1-0-11 подробней, если кому интересно. Эскизы прикрепленных изображений |
| alldn |
May 31 2009, 07:59 PM
Сообщение
#2
|
![]() властелин грязи ![]() ![]() ![]() ![]() ![]() ![]() ![]() ![]() ![]() ![]() Группа: завсегдатый Сообщений: 2,492 Регистрация: 25-July 08 Из: Тамбов Пользователь №: 5,555 место дислокации: Тамбовская обл, Тамбовский р-н. с. Богословка |
Отлично, Mark_KA. Хорошая работа и хороший сайт.
Давай, работай дальше в направлении усовершенствования подсветки, может и мы подхватим эту затею. -------------------- |
| vlad04sport |
May 31 2009, 08:06 PM
Сообщение
#3
|
![]() вне рангов Группа: завсегдатый Сообщений: 3,053 Регистрация: 5-February 09 Из: Новочеркасск Пользователь №: 5,931 место дислокации: Новочеркасск |
Давно хотел вставить в низ дверей подсветку. Чтоб видеть освещалось в темноте куда наступать... Вот и сделал наконец... Здорово! И маленький вопрос - если из диодиков полоска Вам доставила некоторый дискомфорт в плане заметности диодов, то не рассматривали ли вариант неоновой трубки? Или как совсем уж дешево и сердито - поликарбонатная пластина 3-4 мм прозрачности 50% любого цвета (не сотовый поликарбонат но продают там же, на эту цель хватит и образца, что раздают клиентам: http://www.polykarbonat.irnd.ru/page1.html Образцов надавали целую сумку с ячейками, цветов и прозрачности и толщин - дофига). Приклеить полоску с диодами - и будет вообще песня... Извините, если с глупостью P.S. за схему сони -------------------- Если зеленое или прыгает - это биология, если воняет - химия, а если не работает - физика...
|
| Mark_KA |
May 31 2009, 11:09 PM
Сообщение
#4
|
![]() Обитатель грязи! ![]() ![]() ![]() ![]() ![]() ![]() ![]() Группа: завсегдатый Сообщений: 585 Регистрация: 4-May 07 Из: Ульяновск Пользователь №: 2,682 место дислокации: Ульяновск |
Давай, работай дальше в направлении усовершенствования подсветки, может и мы подхватим эту затею. Основная проблема - лень. Вторая - денег жалко... Кризис, туды его в качель. И маленький вопрос - если из диодиков полоска Вам доставила некоторый дискомфорт в плане заметности диодов, то не рассматривали ли вариант неоновой трубки? Не знаю. Неосознанная тяга к сетодиодам Или как совсем уж дешево и сердито - поликарбонатная пластина 3-4 мм Пока думаю где-то раздобыть или полупрозрачную красную пластину (будет вроде габарита светить) ил серую. Второй вариант - заглубить светодиоды в карман, прорезав паз или набор дырок. P.S. за схему сони нЕзачто |
| vlad04sport |
May 31 2009, 11:55 PM
Сообщение
#5
|
![]() вне рангов Группа: завсегдатый Сообщений: 3,053 Регистрация: 5-February 09 Из: Новочеркасск Пользователь №: 5,931 место дислокации: Новочеркасск |
Я ж говорю - зайдите в контору, которая поликарбонатом торгует! И возьмите образцов - небольшие квадратики - и всего делов! Мы работаем с ним (козырьки, беседки, перегородки и т.п.) и у нас контор, что торгуют штук 6, которые на слуху. И в Ульяновске наверняка есть и не одна
А неоновые трубки - у нас одно время повально номера обводили, днище по периметру. На любителя, но в Вашей задумке - самое место (из-за эргономических шероховатостей - на Ваш взгляд). Но по мне - все классно получилось! Бомба! Хоть и плагиат... -------------------- Если зеленое или прыгает - это биология, если воняет - химия, а если не работает - физика...
|
| Mark_KA |
Jun 15 2009, 03:15 PM
Сообщение
#6
|
![]() Обитатель грязи! ![]() ![]() ![]() ![]() ![]() ![]() ![]() Группа: завсегдатый Сообщений: 585 Регистрация: 4-May 07 Из: Ульяновск Пользователь №: 2,682 место дислокации: Ульяновск |
Забыл второй дверью похвастаться...
Еще один светодиод поставил подсвечивать пол перед передним пассажиром. Подключен так-же к концевику. Чтоб пассажир, ослепленный неземной красотой, видел куда ногу просовывать в салон Эскизы прикрепленных изображений |
| Fisher-77 |
Jun 15 2009, 10:02 PM
Сообщение
#7
|
|
гряземяситель ![]() ![]() ![]() ![]() ![]() Группа: завсегдатый Сообщений: 362 Регистрация: 19-April 08 Из: там Пользователь №: 5,008 место дислокации: Оттуда |
Забыл второй дверью похвастаться... Еще один светодиод поставил подсвечивать пол перед передним пассажиром. Подключен так-же к концевику. Чтоб пассажир, ослепленный неземной красотой, видел куда ногу просовывать в салон Душа поет! Очень здорово! Тоже давно хотел зафигачить подсветку всех четырех дверей и сделать двухуровневую подсветку салона и нормальную для багажника... МАЛАДЕЦС! -------------------- Движение есть жизнь...
|
| Mark_KA |
Jun 15 2009, 10:24 PM
Сообщение
#8
|
![]() Обитатель грязи! ![]() ![]() ![]() ![]() ![]() ![]() ![]() Группа: завсегдатый Сообщений: 585 Регистрация: 4-May 07 Из: Ульяновск Пользователь №: 2,682 место дислокации: Ульяновск |
|
| Fisher-77 |
Jun 17 2009, 12:24 PM
Сообщение
#9
|
|
гряземяситель ![]() ![]() ![]() ![]() ![]() Группа: завсегдатый Сообщений: 362 Регистрация: 19-April 08 Из: там Пользователь №: 5,008 место дислокации: Оттуда |
Двухуровневую - это как? Я подумываю о направленном светодиоднм-же (а как-же!) светильнике в держателе салонного зеркала. Типа штурманского света. Отдельно для передних и задних пассажирах -------------------- Движение есть жизнь...
|
| Panzer38 |
Jun 17 2009, 02:18 PM
Сообщение
#10
|
![]() Я там был... Группа: Супер Администраторы Сообщений: 7,802 Регистрация: 1-February 07 Из: Москва. СЗАО Пользователь №: 2,551 место дислокации: м.Сходненская |
Как показала практика, именно эти вот, "залитые силиконом" светодиодные полосы, оказались недолговечны.
У меня в фарах уже и слева и справа потухло по одной секции ( по 3 диода) Правда, иногда загораются. Слева уже вторая ... на подходе. Возможно, это последствия постоянного достаточно сильного нагрева от модулей, которые даже с ксеноном внутри, но все-же греются. Потухли секции на самом верху "кольца", над модулями. Где наиболее сильный нагрев. -------------------- Mitsubishi Pajero Sport. 3.2d, SS, 2008. синий. лифт подвески +40мм. бокс на крыше.
|
| Mark_KA |
Jun 18 2009, 12:23 AM
Сообщение
#11
|
![]() Обитатель грязи! ![]() ![]() ![]() ![]() ![]() ![]() ![]() Группа: завсегдатый Сообщений: 585 Регистрация: 4-May 07 Из: Ульяновск Пользователь №: 2,682 место дислокации: Ульяновск |
Возможно, это последствия постоянного достаточно сильного нагрева от модулей, которые даже с ксеноном внутри, но все-же греются. Потухли секции на самом верху "кольца", над модулями. Где наиболее сильный нагрев. Думаю что именно из-за нагрева. Читал про такое. http://www.forum.kia-club.ru/viewtopic.php?f=60&t=36527 Цитата СВЕТОДИОДЫ ВЫГОРЕЛИ И ПЕРЕСТАЛИ СВЕТИТЬ. Теперь они похожи на коричневые точки. Причем произошло это с той стороной светодиодной лампы, которая ближе всего к лампе ближнего света. |
| Виктор |
Jun 21 2009, 03:15 PM
Сообщение
#12
|
![]() вне рангов Группа: завсегдатый Сообщений: 5,563 Регистрация: 27-August 07 Пользователь №: 3,072 место дислокации: Беларусь |
Вот к чему привела замены ламп подсветки панели приборов на зеленые светодиоды...
Мне понравилось! Заодно заменил лампочки в кнопочных переключателях тоже на зеленые светодиоды. -------------------- Был 98г. 2.0 DOHC, бензин, МКПП
сейчас VW T5 Caravelle, 2008г., 2,0 бензин, МКПП |
| euseller |
Apr 20 2010, 08:48 PM
Сообщение
#13
|
|
Мимо проходил Группа: мимо проходил Сообщений: 1 Регистрация: 20-April 10 Пользователь №: 7,774 место дислокации: Спб |
даже светодиодные ленты лучше ставить на стабилизатор тока, это по-хорошему, но в салоне, где они горят не так часто, не обязательно, качественные ленты должны были работать без проблем долгое время.
Только советую покупать на чипах 1210 или 5050 SMD - и ярче будут и красивей и надежнее. |
| Mark_KA |
Apr 20 2010, 09:13 PM
Сообщение
#14
|
![]() Обитатель грязи! ![]() ![]() ![]() ![]() ![]() ![]() ![]() Группа: завсегдатый Сообщений: 585 Регистрация: 4-May 07 Из: Ульяновск Пользователь №: 2,682 место дислокации: Ульяновск |
Осветодиодил багажник
Светодиодная лампочка в штатном плафоне (справа) и паралельно светодиодная лента (слева). Покупались белые, но светят с голубизной Хотя в салонном плафоне - белая. Эскизы прикрепленных изображений |
| ALECS |
Sep 29 2010, 09:25 AM
Сообщение
#15
|
![]() Обитатель грязи! ![]() ![]() ![]() ![]() ![]() ![]() ![]() Группа: завсегдатый Сообщений: 646 Регистрация: 26-May 09 Из: г.Петрозаводск Пользователь №: 6,294 место дислокации: Карелия |
На улице потемнело и выходя из машины не видно, куда вступаешь (лужа,грязь). Решил тоже установить светодиодные ленты (сверх яркие) цена девайса 240 р. за 2 ленты. Вот как получилось Я доволен.
-------------------- ![]() |
| Артём74 |
Sep 29 2010, 01:09 PM
Сообщение
#16
|
![]() Обитатель грязи! ![]() ![]() ![]() ![]() ![]() ![]() ![]() Группа: завсегдатый Сообщений: 630 Регистрация: 6-February 10 Пользователь №: 7,381 место дислокации: Челябинская |
и я себе так сделал. Можно подробнее что за развязывающий диод надо поставить чтоб только незакрытая дверь светилась
-------------------- 96г коротыш,без лямбдовый,лифт,бодик,и всё остальное-продан
тойота такома 2005г, 4.0,249л\с парт-тайм,пока сток |
| Mark_KA |
Sep 29 2010, 02:34 PM
Сообщение
#17
|
![]() Обитатель грязи! ![]() ![]() ![]() ![]() ![]() ![]() ![]() Группа: завсегдатый Сообщений: 585 Регистрация: 4-May 07 Из: Ульяновск Пользователь №: 2,682 место дислокации: Ульяновск |
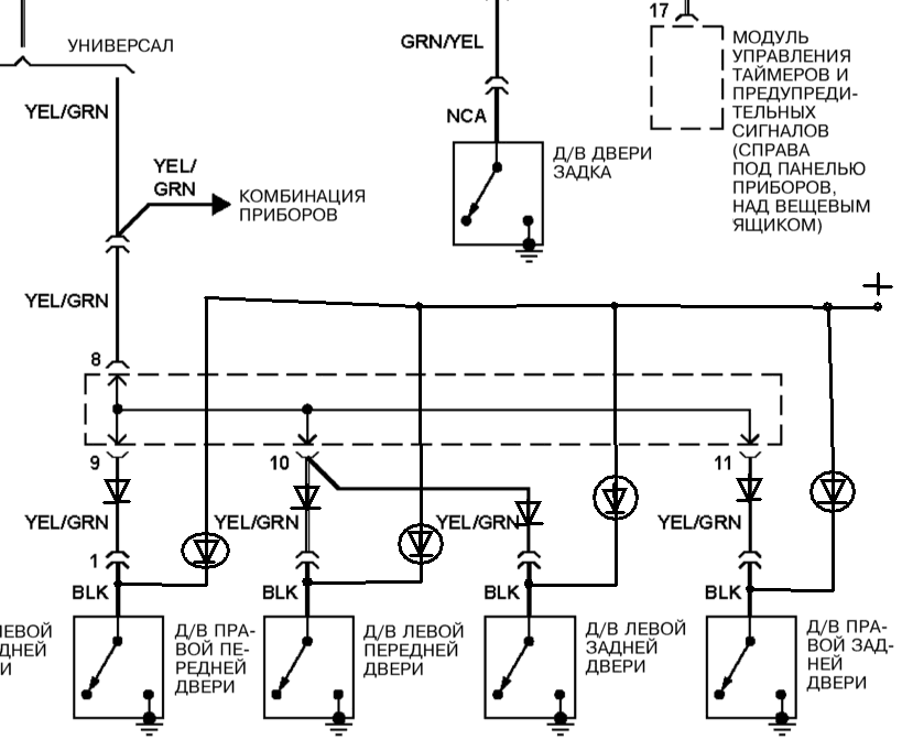
Можно подробнее что за развязывающий диод надо поставить чтоб только незакрытая дверь светилась Штатно салонный плафон включается когда хотя-бы один из концевиков дверей соединяет его с массой. Подсветку в дверь подключаешь так: Плюс - подсветка - диод - концевик. Тогда каждая отдельновзятая двереподсветка будет срабатывать только от своего концевика. Направление включения диода - такое-же как у светодиода, к которому он подключен (катодом к массе). ![]() ![]() |
| Александр 533 |
Sep 29 2010, 04:19 PM
Сообщение
#18
|
![]() вне рангов Группа: завсегдатый Сообщений: 4,002 Регистрация: 17-December 09 Из: Московская обл. Щелковский р-он. Пользователь №: 7,043 место дислокации: Московская обл. |
Штатно салонный плафон включается когда хотя-бы один из концевиков дверей соединяет его с массой. Подсветку в дверь подключаешь так: Плюс - подсветка - диод - концевик. Тогда каждая отдельновзятая двереподсветка будет срабатывать только от своего концевика. Направление включения диода - такое-же как у светодиода, к которому он подключен (катодом к массе). ![]() ![]() Очень странно - но не так. Я эти штуки ещё 10 лет назад вставлял вот так - -------------------- Sportаge 2005, гранд, МКПП, бензин, 128 л/с, 16 кл. Калининград, лето - BFGoodrich All Terrain - T/A LT215/75/15 KO2, зима Marshal- KC 11 215/75/15, шиповка, всё на нивской штамповке, стальное брюхо 4 мм из 4 частей, силовой передний бампер, хай-джек, лифт-мейт, хабы - болтики "а-ля Тамбов".
Хочу, могу, умею и буду... |
| Mark_KA |
Sep 29 2010, 08:59 PM
Сообщение
#19
|
![]() Обитатель грязи! ![]() ![]() ![]() ![]() ![]() ![]() ![]() Группа: завсегдатый Сообщений: 585 Регистрация: 4-May 07 Из: Ульяновск Пользователь №: 2,682 место дислокации: Ульяновск |
Черт... Точно странно Эскизы прикрепленных изображений |
| DimTs |
Sep 29 2010, 09:58 PM
Сообщение
#20
|
![]() Всезнающий Незнайка ![]() ![]() ![]() ![]() ![]() ![]() ![]() ![]() ![]() ![]() Группа: завсегдатый Сообщений: 2,060 Регистрация: 7-May 07 Из: Смоленск Пользователь №: 2,691 место дислокации: Смоленск |
На сколько помню в лентах уже стоят токоограничивающие резисторы.
-------------------- Автомобиль , собранный из неоригинальных запчастей - представляет из себя оригинальный китайский автомобиль.
|
![]() ![]() |
| Текстовая версия | Сейчас: 15th December 2025 - 10:49 AM |
|
|
|
|
|
|
| Invision Power Board Default Green Skin by Professional n00b |